Белгород, Белгородская область, Россия
г. Белгород, Белгородская область, Россия
Белгород, Белгородская область, Россия
УДК 69 Строительство. Строительные материалы. Строительно-монтажные работы
УДК 004.891 Экспертные системы
ГРНТИ 67.01 Общие вопросы строительства
ББК 308 Монтаж, эксплуатация, ремонт машин и промышленного оборудования
Программа «Цифровая экономика Российской Федерации», утвержденная Правительством Российской Федерации, активно внедряется в строительную отрасль, преимущественно, на стадиях инженерных изысканий и архитектурно-строительного проектирования. Технологии информационного моделирования (BIM) используются большинством вендоров как зарубежных, так и отечественных CAD приложений. На остальных стадиях жизненного цикла здания цифровизация не получила глубокого распространения, несмотря на то, что стадия эксплуатации является самой продолжительной и безотказное существование строительных конструкций на этой стадии является залогом экономической и социальной эффективности владения зданием. Плоские рулонные кровли в нашей стране являются самым распространенным типом кровель и одновременно самым дефектоемким конструктивным элементом здания. Средний нормативный срок эксплуатации таких кровель составляет 10 лет, при том, что фактический срок безотказной эксплуатации плоских рулонных кровель редко превышает 7 лет. Оценка технического состояния кровель осуществляется строительно-технической экспертизой, выполняемой, как правило, после возникновения протечек. Оценка степени повреждения, а также распространенности дефектов осуществляется экспертом визуально, зачастую, без использования измерительного оборудования. В связи с тем, что оценка повреждений экспертом сугубо субъективна, корректно оценить развитие дефекта во времени невозможно. Предлагаемая технология автоматизации строительно-технической экспертизы плоских рулонных кровель здания позволяет своевременно выявить дефекты, оценить степень их опасности и построить прогнозы их развития во времени. Такой подход позволяет своевременно принять решение о необходимости выполнения текущих ремонтов или же запланировать их проведение в будущем. Это позволит увеличить срок эксплуатации плоской рулонной кровли без увеличения стоимости жизненного цикла
строительно-техническая экспертиза, строительная дефектоскопия, нейросеть, искусственный интеллект, глубокая сверточная нейронная сеть, жизненный цикл плоской рулонной кровли, управление жизненным циклом
Введение
Программа «Цифровая экономика Российской Федерации», утвержденная Правительством Российской Федерации в июле 2017 г, активно внедряется в строительную отрасль, преимущественно, на стадиях инженерных изысканий и архитектурно-строительного проектирования. Строительная отрасль весьма консервативна, и в отличие от других отраслей экономики, где цифровизация получила наибольшее распространение, не демонстрирует широкого её внедрения [7]. Цифровые технологии получили внедрение в области архитектурно-строительного проектирования в виде информационных моделей строительных объектов, а также в виде различных приложений, используемых на стадии эксплуатации здания для взаимодействия риелторов с покупателями недвижимости, а также управляющих компаний с жильцами.
Технологии информационного моделирования зданий (BIM) используются большинством вендоров как зарубежных, так и отечественных CAD приложений. При этом используется BIM не выше 5D, что не позволяет широко применять этим модели на стадии эксплуатации жизненного цикла здания, являющейся самой продолжительной. Своевременно принятые управленческие решения на этой стадии позволяют обеспечить безотказное функционирование здания. При этом возникает острая необходимость в правильной оценке необходимости проведения тех или иных ремонтно-восстановительных работ [12].
На текущий момент времени такие работы выполняются экспертами путем проведения строительно-технической экспертизы, целью которой является оценка функциональной надежности и конструктивной безопасности строительного объекта или его части [11]. В перечень работ, проводимых экспертами, входят выявление и фиксация дефектов, оценка их геометрических параметров, анализ причин появления повреждений, а также прогнозирование их дальнейшего развития [9]. Такая работа, как правило, субъективна, трудно повторяема и проверяема, особенно на строительных конструкциях, имеющих большую площадь и дефектоемкость, к которым несомненной относятся плоские рулонные кровли, имеющие наибольшую распространённость в нашей стране.
Способом, нивелирующим вышеописанные недостатки экспертной деятельности при эксплуатации здания, является применение автоматизированных систем на базе искусственного интеллекта [8], дублирующего деятельность эксперта, и беспилотных летательных аппаратов, позволяющих обеспечить повторяемость маршрута проведения экспертизы.
Методы
Исследование возможности интеллектуализации строительно-технической экспертизы кровель проводилось с использованием нескольких методик:
- изучение нормативно-технической документации, регламентирующей правила эксплуатации плоских рулонных кровель [17], проведение строительно-технических экспертиз, структурирующей типовые дефекты, описывающей причины их возникновения [18] и содержащей рекомендации по выполнению ремонтных работ [14];
- изучение, описание и структурирование данных, описывающих типовые дефекты плоских рулонных кровель на фотоматериалах, получаемых с помощью беспилотных летательных аппаратов;
- тестирование практикующих строительных экспертов на распознавание типовых дефектов плоских рулонных кровель на примере типовых фотографий участков имеющей повреждения кровли;
- обучение существующих нейронных сетей распознаванию не менее трех типовых дефектов плоских рулонных кровель (вздутие, впадины, растрескивание верхнего слоя) [10];
- исследование возможности повторения маршрута полета и фотофиксации беспилотным летательным аппаратом;
- полевые исследования применимости предлагаемой технологии проведения строительно-технических экспертиз плоских рулонных кровель с применением нейронных сетей и беспилотных летательных аппаратов на примере строительных объектов Белгородской области;
- изучение технологий информационного моделирования зданий (BIM), методов насыщения BIM-модели зданий цифровыми двойниками выявленных при проведении строительно-технической экспертизы дефектов, а также способы учета их развития на стадии эксплуатации здания.
Результаты
Анализ нормативно-технической документации в области строительно-технической экспертизы позволил сделать вывод, что плоские рулонные кровли обладают типовыми наиболее распространёнными дефектами, которые могут быть установлены как визуально, так и инструментально [13]. К дефектам, определяемым визуально, так как основным инструментом сбора информации предлагаемой технологии является фотокамера беспилотного летательного аппарата следует отнести:
Таблица 1.Типовые, возможные к визуальному определению, дефекты плоских рулонных кровель
|
Дефект, описание |
Пример диагностируемого изображения |
|
Отсутствие водоизоляционного ковра |
|
|
Отсутствие защитного слоя |
|
|
Механическое повреждение рулонного ковра |
|
|
Расслоение швов полотен |
|
|
Растрескивание водоизоляционного ковра [1,15] |
|
|
Разрушение покровного слоя материала |
|
|
Сползание рулонного ковра. Складки [2] |
|
|
Вздутие водоизоляционного ковра |
|
|
Впадины. Образование зон застоя воды |
|
|
Биологическое повреждение |
|
|
Отслоение рулонного ковра от вертикальных поверхностей |
|
|
Отсутствие элементов из оцинкованной стали |
|
|
Отсутствие крышек элементов организованного водостока |
|
|
Коррозия металлических элементов |
|
Все вышеперечисленные дефекты кроме того, что могут быть определены визуально, могут быть измерены, а координаты характерных точек описаны и привязаны к поверхности исследуемого объекта.
Деятельность строительного эксперта весьма субъективна, а её результаты труднопроверяемы и не всегда повторимы. При большой протяженности насыщенного дефектами объекта точная фиксация их геометрических параметров труднодостижима, в результате чего решение о физическом износе и степени поврежденности кровли принимается экспертом «на глаз», что не всегда рационально с точки зрения собственника объекта, для которого одним из наиболее важных условий экономически эффективного существования объекта является наибольшая продолжительность безотказного функционирования его конструктивных элементов, достигаемая своевременным выполнением ремонтно-восстановительных работ [20].
С целью проверки предположения об субъективности решений строительных экспертов было проведено тестирование группы практикующих инженеров-обследователей экспертных организаций г. Белгорода. Наиболее выразительный пример, подтверждающий это предположение представлен на рисунке 1. При одной и той же площади кровли, равной 27,5 м2, эксперты оценили дефекты по-разному:
- 75 зон вздутий общей площадью 4,95 м2, 18% площади поверхности кровли;
- 55 зон вздутий общей площадью 2,12 м2, 8% площади поверхности кровли.


Рис. 1. Дефект «Вздутие», определенный разными экспертами
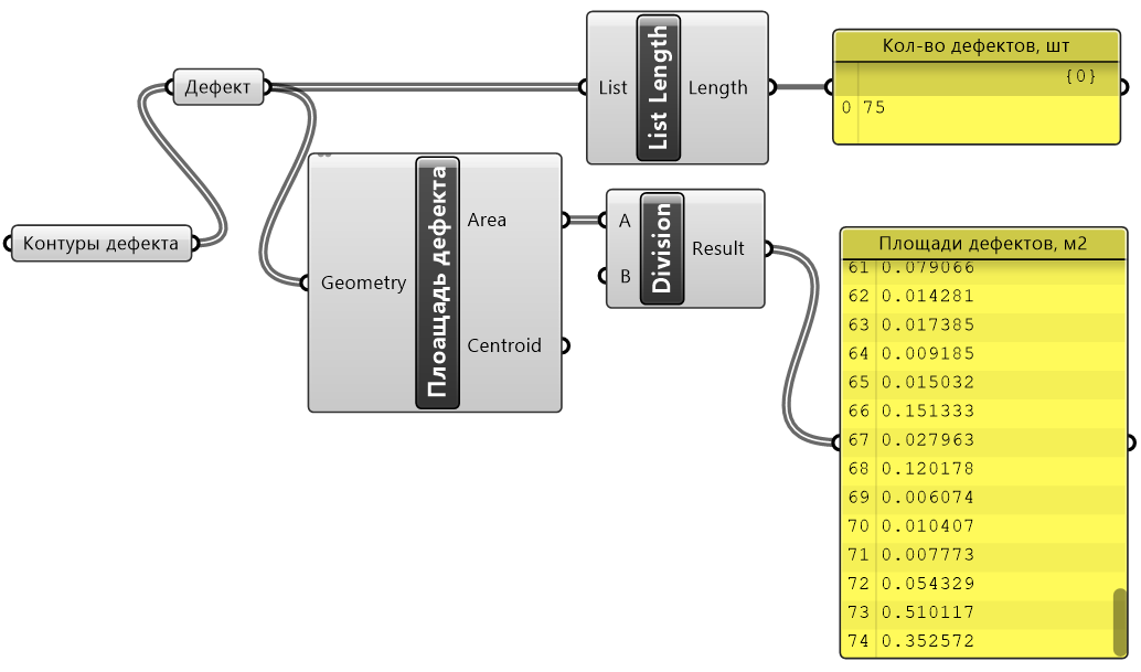
Для оценки геометрических параметров распознанных дефектов был составлен алгоритм визуального программирования в программе Rhino 7 + Grasshopper, представленный на рисунке 2.

Рис. 2. Алгоритм оценки геометрических параметров дефектов
Для обучения и последующей оценки качества распознавания дефектов была выбрана нейронная сеть сети DeepLabv3+ [16], мерой оценки качества работы которой является метрика Intersection over Union (IoU) [3] (см. рис. 3), представляющая собой отношение площади пересечения прямоугольного региона-кандидата с прямоугольником, на самом деле обхватывающим объект, к площади объединения этих прямоугольников [5].

Рис. 3. Повышение эффективности распознавания дефектов плоской рулонной кровли в процессе обучения глубокой сверточной нейронной сети

Рис. 4. Примеры распознавания дефектов:
a — исходное изображение, b — подготовленная бинарная маска (обучение); c — результаты работы нейронной сети
Ключевыми детектируемыми дефектами плоской рулонной кровли, анализируемыми обученной нейронной сетью, являются впадины, вздутия, трещины, отслоение, разрывы, отрывы, отсутствие рулонного ковра, биологическое и коррозионное повреждение её элементов (см. рис. 4) [6].
Предложенный подход к нейросетевому обучению [19] разработанного автоматизированного комплекса распознавания и диагностики типовых дефектов плоских рулонных кровель показал приемлемые результаты, что позволяет выделять области таких дефектов с достаточным для практического применения качеством.
Также авторами был разработан алгоритм по автоматизированному преобразованию контуров распознанного дефекта-вздутия в информационную его модель. Алгоритм был построен на языке визуального программирования в ПК Rhino 7 + Grasshopper и представлен на рисунке 5. Результаты автоматического построения информационной модели также представлены на рисунке 5.

Рис. 5. Алгоритм и результата автоматизированного построения информационной модели дефекта-вздутия из распознанных нейронной сетью его контуров
Полученные информационные модели дефектов автоматически экспортируются в информационную модель здания в CAD системе, в нашем случае был использован ПК ArchiCAD, что позволяет учитывать поврежденность дефектами реальных строительных конструкций в BIM модели здания на стадии эксплуатация жизненного его цикла [4].
Выводы
Проведенные исследования применяемости нейронных сетей для автоматизации проведения строительно-технической экспертизы в части детектирования дефектов, определения их геометрических параметров, а также динамического мониторинга их развития весьма перспективно. Внедрение такой технологии позволит повысить скорость, качество, достоверность и проверяемость результатов экспертизы, позволит снизить стоимость жизненного цикла отдельных строительных конструкций и здания в целом путем рационального инвестирования в текущие и капитальные ремонты с целью продления сроков безотказной эксплуатации строительных конструкций.
1. Filatova, D. A Crack Detection System for Structural Health Monitoring Aided by a Convolutional Neural Network and Mapreduce Framework / D. Filatova, Ch. El-Nouty // International Journal for Computational Civil and Structural Engineering. - 2020. - Vol. 16, No. 4. - P. 38-49. - DOIhttps://doi.org/10.22337/2587-9618-2020-16-4-38-49. - EDN GOCETM.
2. Filatova, D. High-Throughput Deep Learning Algorithm for Diagnosis and Defects Classification of Waterproofing Membranes / D. Filatova, U. V. Punko, Ch. El-Nouty // International Journal for Computational Civil and Structural Engineering. - 2020. - Vol. 16, No. 2. - P. 26-38. - DOIhttps://doi.org/10.22337/2587-9618-2020-16-2-26-38. - EDN CGFQEW.
3. Object Detection with Deep Neural Networks for Reinforcement Learning in the Task of Autonomous Vehicles Path Planning at the Intersection / D. A. Yudin, A. Krishtopik, I. Belkin [et al.] // . - 2019. - Vol. 28, No. 4. - P. 283-295. - DOIhttps://doi.org/10.3103/S1060992X19040118. - EDN UCHGBP.
4. Obolewicz, Jerzy & Baryłka, Adam. (2021). Life cycle engineering of a construction object. Inżynieria Bezpieczeństwa Obiektów Antropogenicznych. DOI 11-20.https://doi.org/10.37105/iboa.115.
5. Rezanov, A. Deep Neural Networks for Ortophoto-Based Vehicle Localization / A. Rezanov, D. Yudin // Studies in Computational Intelligence. - 2021. - Vol. 925 SCI. - P. 167-174. - DOIhttps://doi.org/10.1007/978-3-030-60577-3_19. - EDN TOBLCF.
6. Roof Defect Segmentation on Aerial Images Using Neural Networks / D. A. Yudin, V. Adeshkin, A. V. Dolzhenko [et al.] // . - 2021. - Vol. 925 SCI. - P. 175-183. - DOIhttps://doi.org/10.1007/978-3-030-60577-3_20. - EDN OPHRID.
7. Гареев, И. Ф. Внедрение цифровых технологий на этапах жизненного цикла объектов жилой недвижимости / И. Ф. Гареев, Н. Н. Мухаметова // Жилищные стратегии. - 2018. - Т. 5, № 3. - С. 305-322. - DOIhttps://doi.org/10.18334/zhs.5.3.39692. - EDN YRLKJV.
8. Гинзбург, А. В. Возможности искусственного интеллекта по повышению организационно-технологической надежности строительного производства / А. В. Гинзбург, А. И. Рыжкова // Вестник МГСУ. - 2018. - Т. 13, № 1(112). - С. 7-13. - DOIhttps://doi.org/10.22227/1997-0935.2018.1.7-13. - EDN XCIOMJ.
9. Гнам, П. А. Анализ методик технического обследования объектов с целю определения их физического износа / П. А. Гнам // AlfaBuild. - 2019. - № 4(11). - С. 7-22. - EDN RQVYXK.
10. Годунов, А. И. Сегментация изображений и распознавание объектов на основе технологии сверточных нейронных сетей / А. И. Годунов, С. Т. Баланян, П. С. Егоров // Надежность и качество сложных систем. - 2021. - № 3(35). - С. 62-73. - DOIhttps://doi.org/10.21685/2307-4205-2021-3-8. - EDN GUZZTD.
11. Грабовый, П. Г. Система экспертиз недвижимости и их содержание / П. Г. Грабовый // Цифровое будущее инновационной экономики России : межвузовский сборник научных трудов и результатов совместных научно-исследовательских проектов. - Москва : Издательство "Аудитор", 2018. - С. 89-95. - EDN XMTQQP.
12. Грабовый, П. Г. Управление недвижимостью в России на современном этапе: теория, практика, перспективы развития / П. Г. Грабовый // Недвижимость: экономика, управление. - 2007. - № 1-2. - С. 9-10. - EDN NULOXN.
13. Жолобов, А. Л. Систематизация методов увеличения срока службы строительных конструкций / А. Л. Жолобов, Е. А. Жолобова // Научное обозрение. - 2014. - № 10-3. - С. 633-636. - EDN TLAVFN.
14. Жолобов, А. Л. Современные технологические решения по ремонту многослойных кровель / А. Л. Жолобов // Вестник гражданских инженеров. - 2008. - № 4(17). - С. 55-62. - EDN JVMPOX.
15. Модель глубокой сверточной нейронной сети в задаче сегментации трещин на изображениях асфальта / Б. В. Соболь, А. Н. Соловьев, П. В. Васильев, Л. А. Подколзина // Вестник Донского государственного технического университета. - 2019. - Т. 19, № 1. - С. 63-73. - DOIhttps://doi.org/10.23947/1992-5980-2019-19-1-63-73. - EDN DMPFGM.
16. Наумов, А. Е. Совершенствование технологии проведения строительно-технических экспертиз с использованием аппаратно-программного комплекса автоматизированной дефектоскопии / А. Е. Наумов, Д. А. Юдин, А. В. Долженко // Вестник Белгородского государственного технологического университета им. В.Г. Шухова. - 2019. - № 4. - С. 61- 69. - DOIhttps://doi.org/10.34031/article_5cb824d26344e7.45899508. - EDN FHPDTK.
17. О концепции развития нормативно-технической базы строительных объектов в период их эксплуатации / В. И. Травуш, В. В. Гурьев, А. Н. Дмитриев [и др.] // Academia. Архитектура и строительство. - 2021. - № 1. - С. 121-133. - DOIhttps://doi.org/10.22337/2077-9038-2021-1-121-133. - EDN RHMCWM.
18. Сысоев, А. К. О причинах преждевременного разрушения кровель из полимерных мембран / А. К. Сысоев, Е. А. Жолобова, А. Л. Жолобов // Инженерный вестник Дона. - 2021. - № 5(77). - С. 81-87. - EDN YPOLJX.
19. Юдин, Д. А. Программный комплекс автоматизированной разметки изображений с применением нейросетевого детектирования объектов / Д. А. Юдин, В. В. Прахов // Оптико-электронные приборы и устройства в системах распознавания образов и обработки изображений. Распознавание - 2019 : сборник материалов XV Международной научно-технической конференции, Курск, 14-17 мая 2019 года. - Курск: Юго-Западный государственный университет, 2019. - С. 205-207. - EDN RTETTX.
20. Ярцев, В. П. Прогнозирование долговечности кровельных битумно-полимерных композитов / В. П. Ярцев, М. В. Долженкова // Вестник Тамбовского государственного технического университета. - 2012. - Т. 18, № 4. - С. 1042-1050. - EDN PRGISZ.

















